Горячее водоснабжение загородного дома
Безнапорные водонагреватели используются, как правило, на одном кране воды. При использовании такого нагревателя на нескольких кранах будет ощущаться резкий перепад температуры воды. Не хотите обжечься ледяным душем? Выбирайте проточный напорный водогрев.
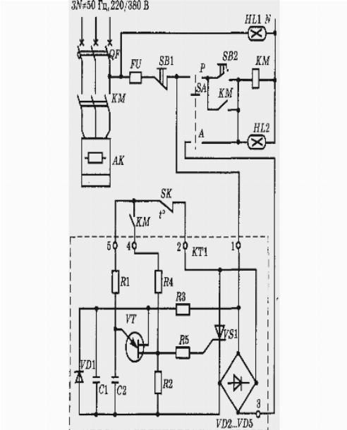
Водонагреватели.
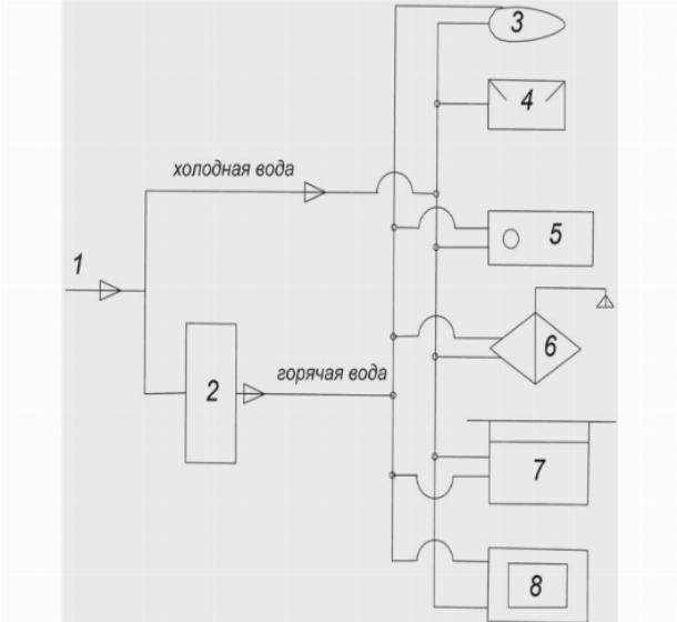
Показано водоснабжение загородного дома. Вода забирается из скважины глубиной 45 м. Поступает в баки предварительной очистки. Применяется 3 бака по 500л. В баках за счет процесса аэрации происходит очистка от железа, сероводорода и частично извести.
Водоснабжение, загородного дома.
Если вы решили собственными силами организовать водоснабжение в загородном коттедже, следует серьезно изучить видеоуроки, предлагаемые опытными специалистами.









В данном разделе удалось собрать неплохую подборку видеосюжетов, объединенных тематикой монтажных работ по водоснабжению.