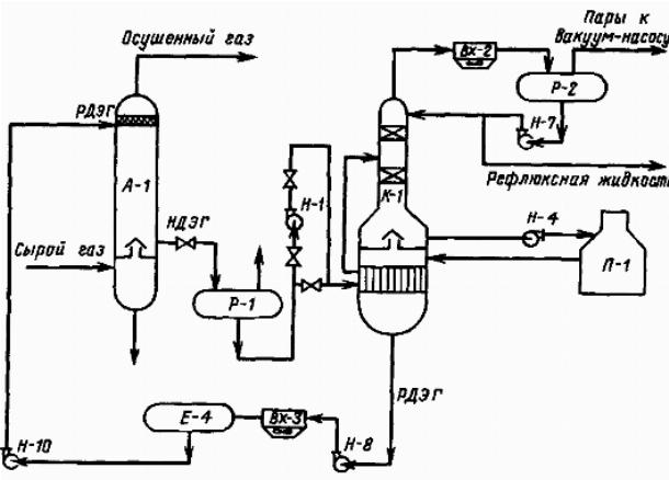
Расчет материального баланса дожимной насосной установки
08.01.2016
Все просто и не дорого!
Промывка печки и установка дополнительного насоса через геркон в систему охлаждения.
Принцип действия теплового насоса. Теловой насос. Отопление без газа. Альтернативная энергетика.
Принцип действия теплового насоса Ecovision.
В рубрике данного сайта вы сможете увидеть все о насосах, их видах, а также краткие технические характеристики.









В рубрике нашего сайта мы хотим показать наиболее распространенные видео о том, какие виды насосов для воды существуют на сегодняшний день.